找回密码
 立即注册

构建高效OA:审批流程的设计与实现

#产品观察# 2024-9-14 09:32 337人围观 产品观察

一、为什么要有审批流程
企业系统管理中大部分的功能模块都会和审批流关联,一个便捷高效的审批流管理方案,能极大减少沟通协同的成本,提高企业内协作的效率,同时可以沉淀实际生产中的数据,便于做数据分析,辅助于后期的运营决策。

二、审批流程可以解决什么问题
  • 解决企业中信息不对称问题,减少人与人之间的沟通成本;
  • 将事、财、物与人关联,记录实际过程,把控企业成本;
  • 提供数据支撑,为企业后期做数据分析以及发展决策提供依据;

三、什么是审批流程
审批流程是OA系统中比较重要的核心模块,主要围绕“人、事、物、财”四个维度进行审批管理的流程。
审批流程大致可以拆分为审批角色、审批规则、审批方式三部分,一起构成完整的审批流程;
3.1 审批角色审批角色可以分为发起人、审批人、抄送人、落实人;
  • 发起人:根据申请项目填写基本信息及上传附件,同时会根据驳回的审批内容进行修改和重提交;
  • 审批人:拥有驳回、增加联合审批、委托给他人审批等影响整体整个流程的操作权限;
  • 抄送人:在流程中具备知会该流程的权限,不具备审批流程的权限;
  • 落实人:指流程通过后对应执行落实具体事项的人。
3.2 审批规则审批规则为审批中的条件规则,控制流程走向
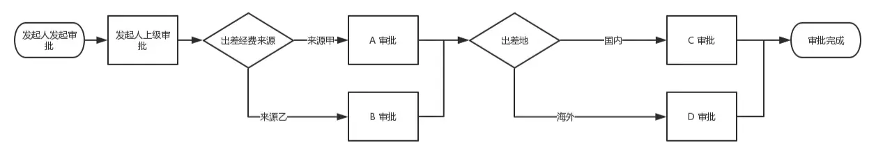
例如报销申请中,金额1千以内,1千到1万,1万以上走不同的分支;
3.3 审批方式3.3.1 自由审批流
根据申请的事项不同,每次审批的人都不同,每次审批的时候,下一审批人由上一审批人填写决定,如果不填则结束审批流。
3.3.2 固定审批流
每个流程配置有固定的流程节点审批人,流程发起后会根据条件规则流转给对应人审批,每个节点的审批人都是固定配置的,当然固定审批流也可以融入自由审批流,审批过程中可以增加对应审批节点;
  • 串联流程(无条件审批)
  • 并发流程(两个或者多个动作同时存在)
  • 并行流程(两个或者多个动作同时执行)
  • 混连流程(串联、并发、并行混合)
①、串联流程、依次流程(无条件审批)
发起人在发起审批那一刻,审批各个环节都是固定的几个人审批。

②、并发流程(两个或者多个动作同时存在)
并发流程,其实就是存在两个或多个动作同时存在,根据条件的不同而走不同的审批人。

③、并行流程(两个或者多个动作同时执行)
并行审批其实是单条件审批的特殊变形,只是它的条件比较特殊就是「同时审批」
  • 解决无先后顺序的审批场景,比如离职审批。(一般叫「会签」)
  • 为了提高企业效率。并行审批是多人同时审批,能够提高审批的速度。
  • 解决同时审批,且审批的内容不一样的场景。
  • 解决同时收到审批通知,但只需一人同意,就会流转到下一审批节点的场景。(一般叫「或签」)

④、混连流程(串联、并发、并行混合)
混连流程一般在一些管控很完善的企业才会出现,一般出现在大中型企业。


四、审批流程怎么搭建
审批流程可以分为两个部分,分别为表单跟流程引擎,分别对应表单数据和流程数据;
4.1 审批表单4.1.1 低代码化平台:无需开发,拖拉拽生成对应页面;
优点:无需开发,直接进行页面操作,便捷、快速;
缺点:无法实现一些复杂的交互,如报表,数据联动等

4.1.2 定制化开发:硬编码实现,高度自定义表单页面,对接接入审批流程;
优点:灵活,实现负责需求,适合多个业务系统之间对接;
缺点:周期长、耗时久,改动麻烦;
4.2 流程引擎流程引擎主要分三部分,分为创建节点、逻辑条件、审批人节点
  • 创建节点:配置该流程创建入口设置、申请说明、流程属性等;
  • 逻辑条件:逻辑条件用以控制流程分支走向;单流程时,流程生成整个流程链路全部生成;多流程时,依赖于上一节点审批人选择控制下一流程分支走向;
  • 审批人节点:配置每个流程节点由谁进行审批;
创建节点
创建节点主要说明流程整体属性,如流程审批方式、去重规则、权限设置、通知等;
逻辑条件
用于控制流程的分支走向,如不同区域设置不同分支,不同金额配置不同审批人等;

审批节点
审批人节点:陪着流程节点的审批人员,提供多种选取人的方式;
  • 指定人审批:指定固定人员进行审批;
  • 关系型审批:动态变化人员,包括行政领导、部门负责人、特殊对象等;
  • 逐级审批:可以根据行政领导线及组织负责人线,至少或者至多审批进行审批;
  • 指定组织:可以指定组织,包括组织负责人、所有成员、指定岗位;


五、审批流程功能属性
5.1 审批流程的功能操作驳回:将流程驳回到之前任一审批节点或者创建节点继续走流程;
抄送:抄送人不参与审批流程,只是知晓对应审批事项,也有固定抄送和自由抄送两种方式;
转审(加签):在固定审批流中插入审批人节点,有向前转审和向后转审两种方式;
转交:将该审批人节点替换为其他审批人,不增加新的审批节点,只是进行人员替换;
抄批:抄送人同时具有审批的权限,抄批人可以介入终止审批流程,此举为减轻审批人审核压力,缩短审批流程;
委托:可以将某个审批的的节点自动替换成其他审批人,可以精准到申请人、申请组织等维度;
超时处理:超时自动同意、自动不同意、自动撤销、自动转审等;
打印:可以将审批流程打印出来进行归档;
5.2 审批流程的属性配置审批人去重:审批流程中有多个审批人进行去重,包括前节点去重和后节点去重,可以设置某些节点不参与去重;
申请人去重:申请人与审批人重复时去重;
审批通知:同意/不同意通知审批人;
超时推送:设置时间范围,超时推送工作助手消息;
转审限制:限制审批人转审次数;
审批意见限制:前审批人无法查看后审批人意见;
重提:流程被驳回/撤销后,可以快速重新提交流程;
撤销:流程未结束时,申请人可以撤销流程,可控制到节点;
催办:流程未结束时,申请人可以对当前审批人进行催办;
可见范围:控制审批流程发起入口,不同人看到不同的审批流程;

六、总结
从产品的角度看,审批的核心就是:表单、流程、效率;从公司的角度看,审批的核心就是制度管理、降本增效;从用户的角度看,审批的核心就是信息传递;不论从什么角度,公司还是需要有一套完善的OA审批流程,大企业更是对OA流程提出了更高的要求,不仅功能要丰富,满足企业管理的需求,还要能满足个性化需求,而且要做到智能化、自动化。
本文来源@波罗哥 。未经作者许可,禁止转载